| Le montage Loftin-White est une version spéciale de l'amplificateur single ended qui permet d'éviter le condensateur de couplage entre le préampli et l'étage de puissance. |
-
Le premier schéma montre l'amplificateur original de Hedwin H. Loftin et S. Young White. Le tube préamplificateur est une tétrode de type "24" et le tube de puissance une triode à chauffage direct type "45". C'était à l'époque le meilleur amplificateur qui pouvait être réalisé pour une application domestique. Un des problèmes de l'époque était le faible gain des triodes et la perte d'amplification par l'étage de couplage condensateur-résistance. Il fallait nécessairement 3 étages d'amplification pour arriver à une puissance suffisante. Un amplificateur avec transformateur intermédiaire était une autre option, mais cela réduisait encore un peu plus la bande passante. L'amplificateur de Loftin et de White éliminaient ces problèmes de façon élégante. L'amplificateur nécessitait une tension d'alimentation de 450V. A cette époque on ne trouvait que des condensateurs papier d'une capacité de 1µF pour le filtrage de la tension d'alimentation. L'ampli pouvait fournir une puissance d'un peu plus de 1W, ce qui était très bien pour l'époque. Plusieurs versions de cet amplificateur ont été fabriquées, notament un amplificateur travaillant sous 1250V, le seul moyen à l'époque d'obtenir une puissance de plusieurs watts. Mais déjà quelques années plus tard, la pentode fait son apparition: elle peut fournir une puissance plus élevée avec un sweep moins important. Un amplificateur classique (avec condensateurs de couplage) pouvait alors être réalisé avec seulement deux tubes et une tension d'alimentation moins élevée. La distorsion plus élevée de la pentode était acceptable car les sources sonores avaient une distorsion élevée (disques 78 tours et premières émissions de radio).
Version plus moderneLe premier circuit montre le montage de base: une triode préamplificatrice commande directement la grille du tube de puissance. Comme le courant dans le tube de puissance est plus élevé que celui dans le tube préamplificateur, on utilise une résistance cathodique pour le tube de puissance. Remarquez l'absence totale de condensateurs de couplage (les puristes vont aimer...). Le condensateur électrochimique de la cathode du tube de puissance est découplé par un condensateur non polarisé.Ce montage a un inconvénient de taille: si le tube préamplificateur est absent, on grille rapidement le tube de puissance, la grille du tube de puissance n'ayant plus de tension négative par rapport à sa cathode. La tension d'alimentation doit être d'environ 500V, ce qui est quand même beaucoup pour un amplificateur qui ne fournit que quelques watts. La dissipation dans la résistance cathodique est de plus de 10W, ce qui réduit encore plus le rendement (déjà pas fameux) d'un amplificateur single ended.
Le tube 12DW7 est une double triode asymmétrique, comprenant une triode de type 12AX7 à gain élevé et une triode 12AU7 à gain faible. Ce tube a été conçu spécialement pour un usage dans les amplificateurs, avec la première triode utilisée comme préampli àgain élevé et la seconde triode comme déphaseur cathodyne. JJ Electronic fabrique encore ce type sous la référence ECC832. Ce montage n'est pas parfait, la tension disponible pour le préamplificateur limite le sweep pour attaquer le tube de puissance. Or les triodes utilisées dans un étage de puissance ont besoin d'un sweep élevé. Une triode typique est une 300B. Ce circuit fonctionnerait mieux avec une pentode de puissance, genre EL84 ou EL34 qui a une sensibilité plus élevée.
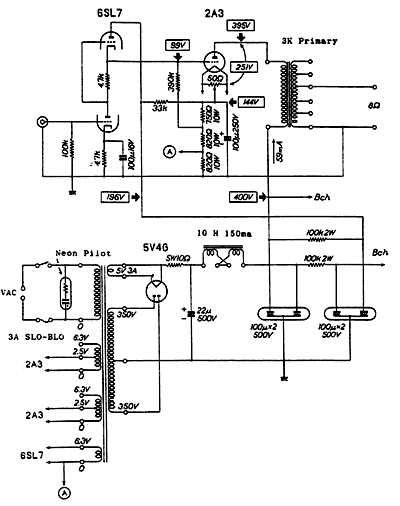
Le montage à gauche est une réalisation moderne qui utilise un 6SL7 (double triode en montage SRPP) et un 2A3 comme triode de sortie. La tension d'alimentation est de 400V avec un courant de 59mA (consommation HT= 24W). La puissance disponible est de 3.5W avec un taux de distorsion de 2.5%. Je peux vous dire qu'il y a des amplificateurs qui font mieux que cela. Il n'y a pas de contre réaction et on ne trouve aucun condensateur dans le signal audio. Chaque triode de puissance qui est à chauffage direct a un rhéostat pour déterminer le point où le ronflement de secteur est le moindre. A controler le premier mercredi du mois. Le point de fonctionnement correct est déterminé par les résistances cathodiques et il aurait peut être été plus judicieux d'utiliser une seule résistance de 27kΩ 20W et un second petit diviseur en parallèle avec un ajustable pour déterminer le point de fonctionnement. |
Publicités - Reklame
