| La lampe 6F6 est une pentode lancée en 1935, elle est l'ancètre du 6L6 qui est une tétrode à faisceaux dirigés. La lampe est reprise ici à titre informatif, c'est une lampe qui n'est plus produite. Dans un ancien amplificateur on peut la remplacer par une 6V6 moderne. |
-
La pentode a été mise sur le marché la même année que la tétrode 6Y6. Le monde était alors en plein changement et beaucoup de nouveaux tubes ont été lancés. Le 6F6 sera remplacé après la guerre par le 6L6.
La pentode 6F6 n'avait pas des caractéristiques très linéaires, les tubes plus récents (tétrodes à faisceaux dirigés) sont plus linéaires et peuvent donc fournir une puissance plus élevée avec un même taux de distorsion. Les tétrodes sont plus sensibles et ont assez avec un signal de commande plus faible pour arriver à une puissance donnée (la pente est plus élevée). Si c'était possible, on donnait la préférence aux tétrodes à faisceaux dirigés.
La pentode 6F6 était relativement bon marché et était utilisée dans les radios et les petits amplificateurs. Quand il fallait un faible taux de distorsion, on branchait le tube en triode, parfois avec deux tubes en parallèle pour plus de puissance. L'impédance de sortie était faible et un transfo de sortie meilleur marché pouvait être utilisé. Ce n'est qu'après la seconde guerre mondiale qu'on est passé au 6L6 car il y avait un stock important de ces tubes qui ont été déversés sur le marché (stock militaire). Il y a quelques années on a connu une renaissance du 6F6, c'est un tube peu connu qui a une puissance limitée (essentiel pour ceux qui veulent se lancer). Le 6F6 a le son typique des amplis à lampes, c'est pour cela que la lampe est souvent utilisée en triode (qui produit moins de distorsions). Les techniciens de l'époque ont évité ces problèmes en passant à des tubes plus modernes.
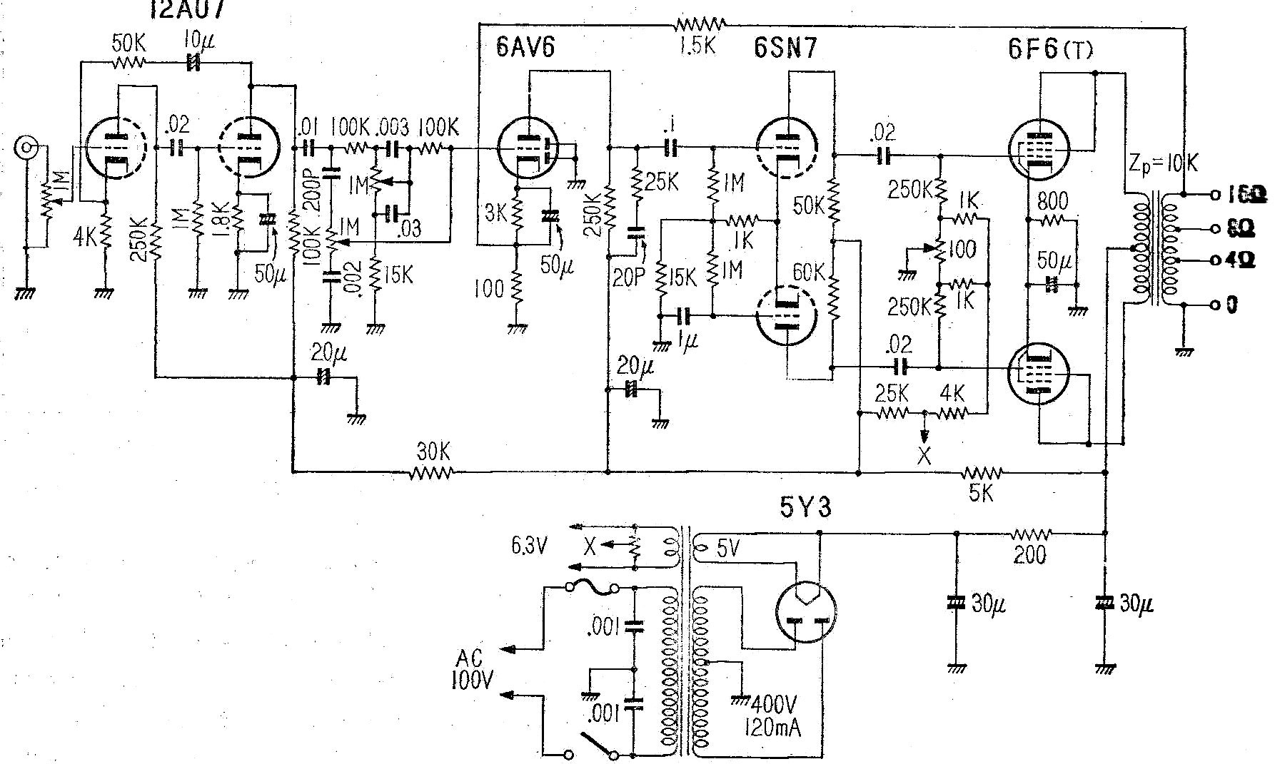
Le seul tube "moderne" est le 12AU7 (ECC82), un tube conçu en 1948, ce qui date l'ampli au tout début des années 1950.. L'amplification du préampli est faible: 12× (50/4), le 12AU7 a de toute façon un gain faible (µ = 17). Le réglage de la tonalité est primitif et correspond à ce qui se faisait à cette époque. Le 6AV6 est branché comme amplificateur-comparateur, il reçoit le signal de contre réaction du secondaire du transfo de sortie. Le déphaseur est un long tail avec une double triode 6SN7. Comme le gain de la double triode est faible les résistances anodiques ont des valeurs fort différentes. L'étage de puissance à 6F6 est branché en triode. La polarisation se fait par une résistance cathodique commune. Il y a un ajustable pour envoyer le même courant dans les deux tubes (mais il n'y a pas vraiment de point de mesure).. Le filtre de 20pF et 25kΩ stabilise l'ampli malgré le déphasage dans la contre réaction provoqué par le transfo. C'est un circuit montré en exemple et cela n'a pas tellement de sens de construire un tel ampli. La puissance est de 10W avec d = 3%.
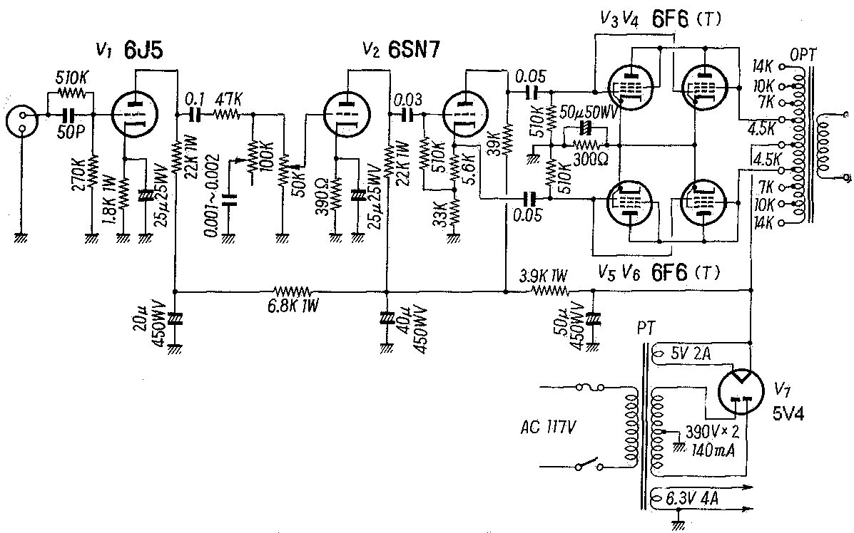
Le déphaseur utilise une des triodes du 6SN7 en cathodyne. La faible amplification de la lampe n'a pas d'influence sur l'équilibre des deux sorties: c'est la valeur identique des résistances anodiques et cathodiques qui est importante. Deux tubes sont placés en parallèle pour avoir un peu plus de puissance. Ici aussi on utilise un branchement triode. La mise en parallèle était également utilisée dans les ampli single ended pour avoir une puissance un peu plus élevée, mais sans la complexité (et les frais supplémentaires) d'un vrai ampli push pull, malgré qu'un ampli push pull a un taux de distorsion plus faible qu'un ampli SE. |
Publicités - Reklame


