| Les tubes ELL80 (et ECLL800) sont les derniers tubes fabriqués pour les radios, les tournes disques et les petits amplificateurs. Un seul tube ELL80/PLL80 peut servir comme amplificateur stéréo (single ended) ou comme amplificateur push pull mono. Ces lampes ont été lancées sur le marché au moment où les premiers transistors faisaient leur apparition. Les lampes étaient alors plus fiables et moins chères que les transistors. |
-
Le tube était principalement utilisé comme tube de puissance single ended dans les appareils stéréo (2 × 3W), mais la présence d'une seule cathode commune (et donc la nécessité d'une polarisation commune) réduit un peu la séparation gauche/droite, voir schéma à droite. Un exemple d'un tel poste de radio est décrit ici.
Le montage à gauche est un amplificateur stéréo qui n'utilise qu'un seul tube de puissance (et un seul tube préamplificateur, le ECC83). Cette configuration était par exemple utilisée dans certains pick ups stéréo bon marchés. C'était l'utilisation principale de ce tube. Paramètres de fonctionnement (par pentode): haute tension: 250V, courant anodique: 24mA, g2: 4.5mA, dissipation 6W, puissance de 3W avec d=10%.
Paramètres de fonctionnement par pentode: Contrairement à un montage single ended avec un EL84, le transfo de sortie d'un ELL80 utilisé en push pull peut être plus petit car il n'y a pas de courant constant dans le bobinage. Le courant d'une anode est compensé par le courant de l'autre anode, c'est le grand avantage du fonctionnement en mode push pull. Grâce à un fonctionnement en classe AB on peut réduire la consommation et avoir une puissance plus élevée. Le montage push pull n'était que rarement réalisé avec un ELL80, pour cette application on lui préfère le ECLL800. Le montage en push pull nécessite en effet une triode en plus (cathodyne). Ce montage n'est pratiquement jamais utilisé dans les postes de radio, où on dispose déjà d'une triode (EABC80) qui est alors utilisée pour commander un EL84.
Alternatives au ELL80Le tube ELL80 a les mêmes caractéristiques que deux tubes EL95. Le tube ELL80 a été fabriqué en petites séries et il n'y a pratiquement plus de stock NOS, mais il existe un adaptateur qui reçoit deux EL95 et se monte à la place du ELL80. Le brochage de l'adaptateur correspond à celui d'un ELL80 original.On peut également utiliser deux EL90 qui sont compatibles (même brochage) t ont une puissance un peu plus élevée. Le tube PLL80 est encore plus difficile à trouver.
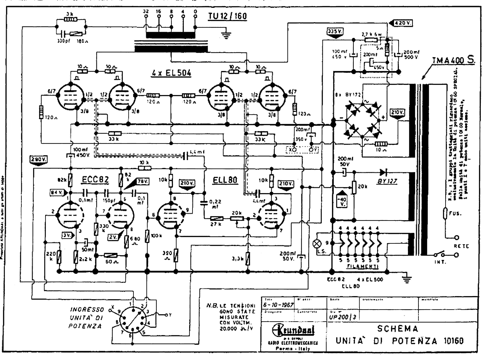
La première triode sert d'étage préamplificateur simple. La lampe ECC82 a un facteur d'amplification assez faible et le gain de cet étage est d'environ 15×. La seconde triode est montée en comparateur avec le signal de contre réaction qui arrive sur la cathode, c'est un système classique. Le signal de contre réaction est compensé en fréquence et il y a un petit condensateur de 150pF entre l'anode et la grille, tout cela pour assurer la stabilité de l'ampli. La lampe ELL80 est utilisée comme déphaseuse montée en triode. Il s'agit d'un déphaseur paraphase standard (la résistance cathodique commune de 390Ω est trop faible pour en faire un floating paraphase). On peut remplacer ce tube par un 12BH7 (double triode). Cette lampe peut fournir un courant plus élevé que la double triode ECC82. L'étage de puissance est un push pull avec 4 EL504. La polarisation de la grille de commande se fait par tension négative fixe. La tension d'alimentation est de 420V et la tension de grille écran est de 210V. La coupure entre le point X-Y permet de couper l'alimentation de l'étage de puissance: sans tension de grille écran le tube ne conduit plus.
Cela a comme effet que la grille écran aborbe beaucoup plus d'électrons (le courant de la grille écran est de 20% du courant cathodique au minimum). C'est un compromis boiteux que les fabricants ont recherché: un pas serré pour la grille de controle pour avoir une sensibilité suffisante et un pas lâche pour la grille écran pour qu'elle n'absorbe pas trop d'électrons. Le problème, c'est qu'il faut des machines spéciales pour aligner les spires des deux grilles. C'est aisément réalisable avec les tubes de puissance pour la déflection qui ont un pas plus large, mais pas pour les petits tubes de puissance audio avec des grilles miniatures. Ce tube a donc été fabriqué le plus économiquement possible pour encore pouvoir faire la concurrence aux transistors pendant quelques années. La lampe est pratiquement introuvable et se vend à plus de 100€ pièce. Pour justifier un tel prix, les vendeurs utilisent un texte qui n'est pas correct...
The ELL80 / 6HU8 power/output tubes are a must-have for any audiophile who is looking to upgrade their audio system. These tubes are one of the best options available in the market when it comes to delivering superior sound quality without compromising on technical specifications.
Le ELL80 est donc principalement destiné aux appareils stéréo bon marché où on pouvait se contenter d'un seul tube pour les deux canaux. Pour un montage push pull avec un seul tube, on pouvait utiliser le ECLL800 avec une triode déphaseuse en plus. |
Publicités - Reklame


Le ELL80 est une tétrode à faisceaux dirigés (avec une grille de commande, une grille écran et une plaque qui concentre le faisceaux d'électrons (grille d'arrêt virtuelle)), la grille écran consomme jusqu'à 25% du courant cathodique. Ce tube a donc un mauvais rendement et chauffe beaucoup, ce qui explique un peu sa faible longévité.






