| De compactron is één van de laatste type buizen die op de markt is gebracht. De buizen bevatten verschillende elementen en hebben een 12-pins aansluiting (duodecar). De diameter van de buizen komt overeen met onze magnoval buizen. |
-
|
Compactrons werden enkel gebruikt in de Verenigde Staten, waar de netspanning 115V bedraagt. De buizen zijn dan ook ontworpen voor een werkspanning van 150V en het vermogen dat men uit de buizen kan halen is eerder beperkt. De seriestroom van de gloeikring bedraagt 450mA (voor de buizen met een vreemde gloeispanning zoals bijvoorbeeld de 17JN6, die ook als 6JN6 bestaat) Deze buizen zijn dan ook niet specifiek ontworpen voor audiotoepassingen en er bestaan slechts een beperkte reeds compactrons voor audioversterkers. De penaansluiting is een 12 pens duodecar. De afmetingen van de buisvoet komen overeen met die van de Novar buisvoet (9 pens) en er bestaan een aantal buizen die gerangschikt worden als compactrons, terwijl het geen echte compactrons zijn. De novar buisvoet heeft op zijn beurt dezelfde afmetingen als de europese magnoval buisvoet (maar beide buisvoeten zijn niet compatibel met elkaar). De buizen werden in grote aantallen gefabriceerd; totdat plots de vraag naar dergelijke buizen stilviel halverwege de jaren 1970. Er bestaat dus nog een grote stock van deze weinig bekende buizen (vooral in de Verenigde Staten) De lijst van amerikaanse buizen staat hier.
12AE10Dit is een voorversterkerpentode en een vermogenspentode in één behuizing. De voorversterkerpentode werd gebruikt als FM middenfrekwenttrap (4.5MHz) in televisies en de eindpentode werd gebruikt om de luidspreker aan te sturen. Bij een voedingspanning van 150V kan de buis een maximaal vermogen van 1.5W leveren bij een vervorming van 12% (Ua = 145V, Ug2 = 110V, Ug1 = -7V, Ia = 35mA).Hoewel deze buis specifiek ontworpen is voor audiotoepassingen presteert die slechter dan bijvoorbeeld een europese ECL86 op 250V die in europese televisies gebruikt werd.
De voorversterkerpentode is geschakeld als triode, want de hoge gain van een pentode is niet nodig (de ontwerper had misschien beter een vorm van tegenkoppeling toegepast om de vervorming van 12% op maximaal vermogen naar beneden te halen).
6AD10 en 6AL11Deze buizen worden in dezelfde toepassingen gebruikt als de 12AE10 maar heeft een hogere anodedissipatie van 10W, zodat de versterker een vermogen van 4W kan leveren (d = 12%). Het zijn twee buizen die door verschillende fabrikanten op de markt zijn gebracht. De eerste pentode wordt hier ook als middenfrekwent versterker gebruikt, maar in een audioversterker kan de pentode als normale audio voortrap gebruikt worden.
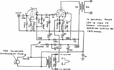
6T9Dit is een combinatiebuis die vergelijkbaar is met een halve ECC83 + EL84. De buis kan een vermogen leveren van 4.2W met een vervorming van 10% (Ua Ug2 = 250V, Ia = 35mA).De pentode (eigenlijk een tetrode) komt overeen met de amerikaanse 6V6 en schakelingen die voor deze buis ontworpen zijn, kunnen ook gebruikt worden met de 6T9. De buis is vergelijkbaar met onze ECL86 die een kleinere noval buisvoet heeft en dus een wat lagere maximale dissipatie. Klik op de figuur om een paar voorbeeldschakelingen te zien.
6M11De pentode is vergelijkbaar met een 6EW6 (algemene pentode voor IF versterking) en de dubbele triodes zijn vergelijkbaar met 12AT7 (ECC81). Men merkt direct dat een dergelijke versterker geen al te hoog vermogen kan leveren, ongeveer 350mW.
De versterker wordt gebruikt om twee kleine luidsprekers naast de computer aan te sturen. Er is een ingangsfilter voorzien om de onhoorbare frekwenties weg te halen, want sommige geluidskaarten hebben een zeer slechte filtering. Sommige kaarten hebben zelfs geen enkele filtering zodat het signaal voor andere toepassingen gebruikt kan worden, bijvoorbeeld een VLF zender. Het was beter geweest de condensator over de anode van de voortrap te plaatsen, want nu hangt de kantelfrekwentie af van de stand van de volumepotmeter. Er is geen faseomkeertrap, de eindtrap gebruikt zowel een fasedraaier van Schmidt (Mullardschakeling) als een parafase schakeling. De fasedraaier van Schmidt met de gemeenschappelijke niet-ontkoppelde cathodeweerstand heeft een weerstand met een te lage waarde om er een effectieve fasedraaier van te maken. De parafase betrekt een deel van de uitgangspanning van de ene triode om naar het rooster van de tweede triode te sturen (floating parafase). Door de eindtrap als fasedraaier te gebruiken is men verplicht een werking in classe A te voorzien, waardoor het uitgangsvermogen nog lager wordt. Het was beter geweest een tafelversterker te maken met buizen die daar specifiek voor gemaakt zijn, zoals een ECL86 (6GW8) of desnoods een minder krachtige ECL82 (6BM8). Deze buizen leveren een hoger vermogen en hier ook heb je maar één buis nodig per kanaal.
6AF11Dit is een dubbele triode-tetrode, waarbij de twee triodes verschillende eigenschappen hebben. De eerste triode heeft een hoge versterking, de tweede een gemiddelde versterking en de tetrode een maximale dissipatie van 5W, waardoor de buis eerder geschikt is voor een zeer kleine audio versterker of een koptelefoonversterker met toonregeling, of een koptelefoonversterker met phono-ingang (en geen toonregeling).De buis werd waarschijnlijk gebruikt als video-eindtrap of als (zwakke) audioversterker. Een gelijkaardige buis is de 6M11 die twee identieke triodes heeft, maar de anodedissipatie is hier nog lager.
17JN6De buis bestaat ook in 6JN6 en 12JN6 uitvoering met een verschillende gloeispanning. De 6JM6 is ook een gelijkaardige buis. Het is een lijneindtrap in duodecar uitvoering, maar niet alle penaansluitingen worden gebruikt. Men heeft de duodecar uitvoering gekozen zodat de buis een voldoende dissipatie kan hebben: de buis is dan ook vergelijkbaar met de europese PL500 in magnovaluitvoering (horizontage afbuiging in zwart-wit televisies).
Zoals met de europese EL500 en PL500 zijn er talrijke versterkers gebouwd met dergelijke buizen die goedkoper waren dan de echte hifi buizen. Door enige vorm van locale tegenkoppeling te gebruiken tussen de anode van de eindtrap en de cathode van de drivertrap haalt men een zeer lage vervorming met een zeer beperkte tegenkoppeling. De eindtrap wordt op zijn schermrooster gestuurd, waardoor een extra drivertrap nodig is. Een schermroostersturing is enkel mogelijk met beam tetrodes waarvan de schermroosterwikkelingen in het verlengde van de stuurroosterwikkelingen liggen. De algemene schakeling lijkt op een Williamson (met extra drivertrap), maar dit is niet het geval door de tegenkoppeling naar de cathodes van de stuurtrap.
6LU8Dit is een stuur- en eindtrap voor de rasterafbuiging van kleurentelevisies. De triode heeft een gemiddelde versterking (µ = 54 en S = 3.6mA/V), een maximale anodedissipatie van 2.5W en een maximale stroom van 30mA (105mA piek). De tetrode heeft een anodedissipatie van 14W en een gemiddelde anodestroom van 75mA (260mA piek).Het is een gecombineerde buis zoals onze PCL805 (rasterafbuiging zwart-wit televisies), maar met de eindtrap die een hoger vermogen kan leveren zoals onze PL508 (rasterafbuiging kleurentelevisies). Er zijn echter niet zoveel schakelingen met deze buis, en de weinige schakelingen die ik gevonden heb vertonen nogal wat gebreken (klik op de afbeelding voor uitleg). Eén van de regels is dat de schakeling zo eenvoudig mogelijk moet zijn, zeker wat de tegenkoppeling betreft. Hoe ingewikkelder de tegenkoppeling, hoe meer problemen er kunnen ontstaan met de stabiliteit van de versterker.
6LF6Deze buis is de amerikaanse uitvoering van de europese EL509/PL509, maar in duodecar uitvoering. De buis werd gebruikt voor de lijnafbuiging in kleurentelevisies. De anodedissipatie bedraagt 40W, zoals bij de europese uitvoering. Beide buizen zijn dan ook vergelijkbaar en in theorie zelfs uitwisselbaar (op de buisvoet na). Er werden versterkers gebouwd met deze krachtige beam tetrode in push pull configuratie. Hier ook gebruikt men best een Williamsonschakeling om een voldoende sweep te hebben om de eindtrappen uit te sturen. De schermroosterspanning moet gestabiliseerd worden voor een vermogen van 100W per kanaal.
7868Deze buis is een audio eindtrap, maar het is geen compactron: de buis heeft een novar buisvoet (daarom dat die geclasseerd wordt tussen de buizen met rare buisvoeten). De novar buizen hebben dezelfde dunne pennen als de compactrons, maar slechts 9 pennen in plaats van 12.De lamp is vergelijkbaar met de europese EL506 (op de buisvoet na). De novar buisvoet was goedkoper te maken dan de octal buisvoet, maar omdat die te laat op de markt kwam werd die slechts in enkele ontwerpen gebruikt. De novar buisvoet had veel minder succès dan de europese magnoval buisvoet. |
Publicités - Reklame





